Звідки в будинок поступає вода? Як намалювати схему водопроводу своїми руками? Способи підключення металопластикових та поліпропіленових труб. Які інструменти та матеріали необхідні для монтажу водопроводу своїми руками? Плюси і мінуси джерел води.

Я вже писав як пробурити свердловину під воду своїми руками. А тепер розповім як зробити розведення водопроводу у приватному будинку своїми руками.
Дачники в сезон жили б на дачі постійно, чи в їх будинку водопровід і каналізація. Практично у всіх нових будинках комунікації прокладають при закладці фундаменту, але старі дачі зазвичай будували без підведення води. Мені дачну ділянку з міцним будиночком дістався від діда, і доводити його до комфортного стану довелося самостійно.
Відразу скажу, що самостійно провести воду в будинок непросто, але можливо.
Звідки надходить вода
Вода в дачний будинок може надходити з:
- центрального водопроводу;
- свердловини;
- криниці.
Якщо є можливість врізатися в магістральний водопровід, потрібно отримати дозвіл обслуговуючої організації. У будь-якому випадку до будинку слід протягнути комунікації з сучасних матеріалів.
Будуємо схему водопроводу
Навіть якщо ви збираєтеся тягнути водопровід від колодязя до кухні, схема все одно потрібна. Ви переконаєтеся в цьому, коли приступите до робіт. У схемі необхідно визначити:
- точки споживання води;
- колектори;
- бойлер;
- насоси та фільтри.
- внутрішня розводка водопроводу в будинку.
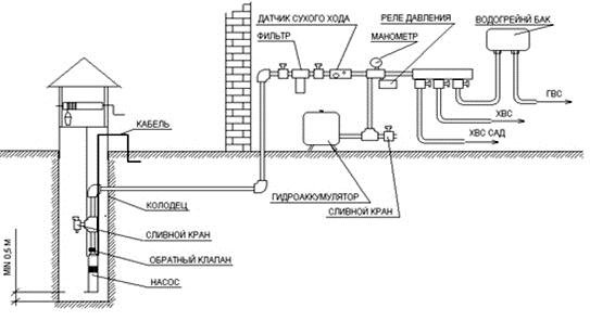
Схема повинна бути справжньою — з розмірами і правильними пропорціями. Ось схема водопроводу у приватному будинку, якою користувався я:

Ви витратите на підготовку до роботи небагато часу, зате розрахуєте, скільки матеріалів треба придбати.
Способи підключення труб
Труби прокладають для послідовного або колекторного підключення. При першому способі вода надходить у будинок по трубопроводу і у кожного крана відводиться в сторону з допомогою трійника. Для маленького будиночка підійде послідовне підключення, але якщо в будинку живе сім’я, такий водопровід з навантаженням не впорається.
Колекторна схема припускає, що до кожної точки підходить окрема труба, тиск в цьому випадку буде майже однаковим у всіх трубах. Звичайно, колекторне підключення дорожче, так як потрібно більше труб, але ваш водопровід буде повноцінним. Ми розглянемо саме цю схему водопостачання.
Колекторна схема виглядає так
Які інструменти і матеріали знадобляться
Труби
Кращі труби з міді, вони дорогі, але надійні — витримують перепади тиску, не бояться корозії і коливань температури. Можна використовувати металопластикові труби, але вони не люблять низької і високої температури, а монтаж водопроводу своїми руками ускладнюється тим, що труби не гнуться на кут більше 90 градусів. Труби із заліза іржавіють і ще складніше в монтажі.

Можна порекомендувати поліпропіленові труби довговічні і надійні, але для їх монтажу такого водопроводу своїми руками потрібен спеціальний електрозварювальний апарат.
Гайкові ключі
Потрібні для мідних, сталевих і металопластикових труб. Також будуть потрібні газовий і розвідний ключі, підмотування, перехідники, муфти, згони, заглушки. Для металопластику — фітинги та FUM-стрічка.
Паяльник
Потрібен зі спеціальними насадками — для труб із поліпропілену.
Монтаж водопроводу
Розводимо водопровід своїми руками
Починають розводку труб з водорозбірної точки до колектора. Між трубою і кранами (змішувачем) необхідно встановити кульовий кран, щоб перекривати воду при необхідності. Основні правила розведення зводяться до наступного:
Плюси і мінуси джерел водопостачання
Від правильного вибору джерела водопостачання залежить, якість води та її постійне наявність в заміському будинку. Щоб користуватися водопроводом взимку і влітку, краще добувати воду з свердловини або колодязя — так ви не будете ні від кого залежати. До центрального водопроводу можна підключитися як до запасного джерела.
Централізоване постачання
Магістраль забезпечує водою весь населений пункт і працює круглий рік, а в дачних селищах — в сезон. Ви не будете займатися ремонтом і зможете не хвилюватися про якість води. Дозвіл підключитися видає обслуговуюча організація, вона ж встановить лічильники і буде надсилати вам рахунки для оплати. Тиск у водопроводі буде залежати від кількості кранів в будинку.
Вибираючи обладнання для водопроводу, враховуйте можливі коливання тиску в системі.
Колодязь
Основний недолік такого водопроводу —
, особливо в районах з сільськогосподарськими угіддями і промисловим виробництвом. Якщо чистота води викликає сумніву, це джерело можна використовувати для поливу, прання і т. п.
Після очищення в спеціально встановлених фільтрах вода може вживатися як питна.
Свердловина
Свердловинна вода чистіша колодязної, але бурити можна тільки з дозволу відповідної організації. Погодити проект буває дуже непросто, але якщо ви проявите наполегливість, дозвіл вам видадуть.
Ціна свердловинного водопроводу залежить від конкретних умов на вашій ділянці, складності робіт, обладнання, конфігурації фільтрувальної і обсадної колони. Про те, скільки коштує метр буріння свердловини читайте тут.
Місце для свердловини повинно бути як можна далі від туалетів, дренажу і госпбудівель. За санітарними нормами відстань до всіх цих об’єктів становить 30 метрів, але на практиці розміри дачної ділянки рідко дозволяють зберегти таку дистанцію. Для підйому води буде потрібно установка глибинного насоса або споруда насосної станції з накопичувальним резервуаром і гідроакумулятором.
